Lorsque l'alarme moteur sonne après l'arrêt ???

On entend souvent qu'il faut laisser tourner le moteur quelques minutes avant de le couper pour qu'il refroidisse. Mais la plupart des moteurs n'a pas besoin de cette précaution. Que penser, comment expliquer ?
Merci

L'équipage
02 déc. 2018
02 déc. 201802 déc. 2018

Après un usage intensif le haut moteur est très chaud, si on coupe brutalement la haute temperature des chambres va se propager n'étant plus refroidie ni par l'eau ni par la circulation d'huile, il est préférable de laisser tourner quelques minutes au ralenti pour égaliser les températures, cela fera plaisir au joint de culasse.

Sinon quand le contact est mis l'alarme sonne tant que le moteur ne tourne pas, sauf peut-être si vous avez une alarme de température indépendante.

02 déc. 2018

?????

02 déc. 2018

Bon c'est vrai que !'on procède comme cela avec nos voitures a chaque fois que !'on s'arrête au parking! Je comprends mieux maintenant pourquoi la taxe sur les carburants

02 déc. 2018

C'est peut être une info pour les moteurs à refroidissement direct......quand à ma 106 parfois le ventilateur de radiateur continu à tourner après arrêt du moteur, c'est peut être pour la même raison.....disons que le liquide de refroisdissement est trop chaud.

02 déc. 2018

À moins de manœuvrer au port ou au mouillage à 3000 trs, le moteur a largement le temps de refroidir pendant l’amarrage.
L’alarme qui sonne après la coupure des gaz, c’est une sécu pour vérifier qu’elle fonctionne.

02 déc. 2018

oui moi aussi ca sonne normal !

02 déc. 2018

Après marche à forte puissance, le bloc est très chaud et les températures ne sont pas homogènes dans le bloc. L’arret Rapide peut ensuite provoquer des dilatations différentielles entre les différents organes du moteur. Que ce soit la culasse vis à vis du bloc (donc le joint de culasse) ou le piston dans sa chemise, ....
Laisser tourner au ralenti permet de laisser tranquillement le bloc refroidir avant stoppage.

Sur les très gros moteurs marine (genre 12 cylindres de 20 à 50 litre de cylindrée chacun), on laisse le moteur au ralenti jusqu’a Atteindre une température d’echappement Donnée puis on stoppe, on ouvre’ les robinets de décompression, on le met sur vireur électrique avec le pregraissage pour équilibrer les températures du bloc.

Clément

02 déc. 201802 déc. 2018

Moteur étouffé, avant qu'on coupe le contact, c'est l'alarme d'alternateur qui sonne.
Il me semble qu'à la mise en contact, avant le démarrage, ça sonne aussi.

02 déc. 2018

Ben oui c'est normal et rassurant (ça valait peut-être pas l'étoile mais mon doigt à dérapé ;-)
Cdlt
JM

02 déc. 2018

Donc ce n'est pas l'alternateur.......

02 déc. 2018

Ben maintenant que tu le sais pourquoi me fais tu la remarque.....il y a 7 heures je t'en parlait déjà ????

02 déc. 2018

tout simplement tu écris:"Il me semble qu'à la mise en contact, avant le démarrage, ça sonne aussi" c'est évident qu"un alternateur qui ne tourne pas ne peut pas être en défaut . C'est juste du bon sens pour les alarmes......

02 déc. 201802 déc. 2018

Oui c'est la pression d'huile qui gueule toute seule, car le moteur est froid.
Et...
Le voyant electrique car l'alternateur ne tourne pas
Le voyant d'huile idem
Le voyant de temperature pour controle que l'ampoule fonctionne.

02 déc. 2018

Je n'ai pas compris au moment ou tu l'as dit, comment tu aboutis a la conclusion que ce n'est pas l'alternateur. Par contre ci dessous dans 3 de tes messages c'est expliqué, merci

02 déc. 2018

Ok je ne sais rien sur l'alarme d'alternateur. Pour moi les alarmes de temperature et pression, c'est de simples contacteurs, ça je comprends.

02 déc. 2018

Cela dépend des moteur......par exemple sur le 1GM10 ou le 2GM 20 l'alarme électrique ne donne pas d'alarme sonore. Moteur étouffé, c'est la pression d'huile qui déclenche l'alarme sonore.

02 déc. 201802 déc. 2018

Ça se complique. Donc avant démarrage, le moteur gueule car voltage insuffisant et flashe car pas de pression d'huile... ou l'un, ou l'autre, ou les deux ou pas ? ... :-(

02 déc. 2018

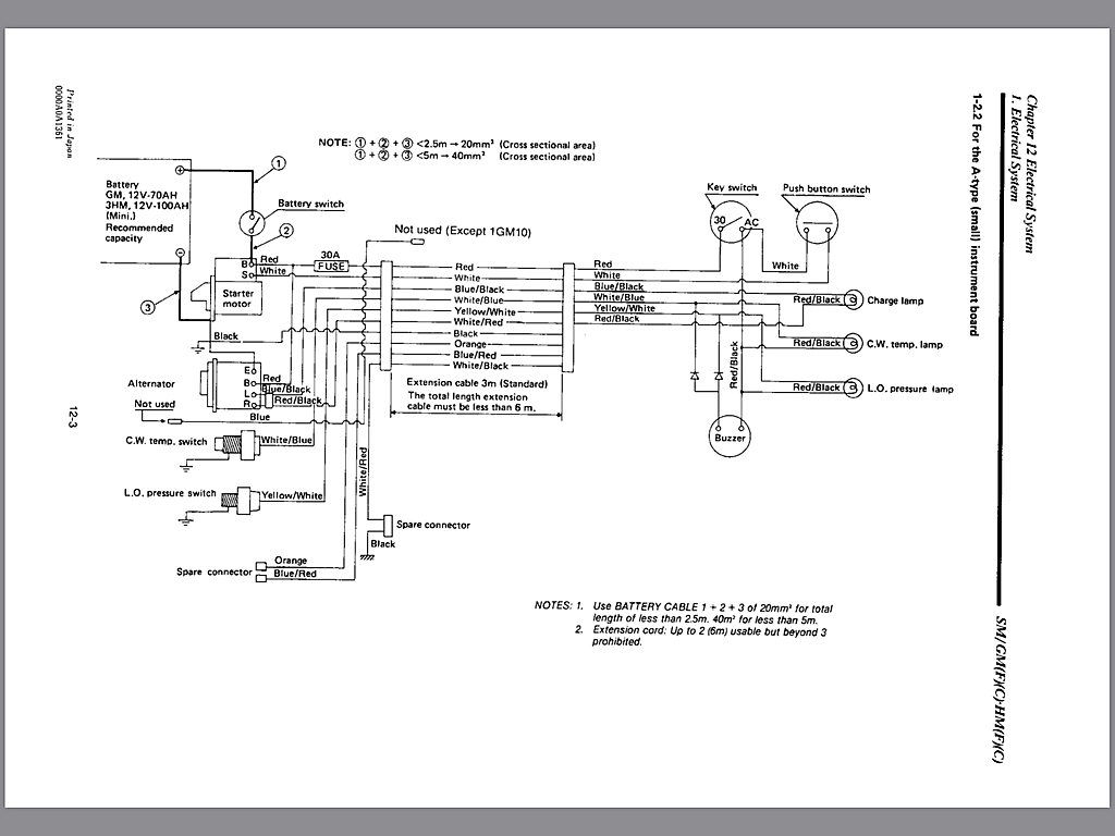
Il suffit de regarder le schéma électrique du moteur et tu auras la réponse...
Quel est ton moteur ?

02 déc. 2018

Yanmar 3GM30

02 déc. 2018

Idem jeromef3 avec en plus le phénomène au démarrage, à très bas régime (700 trm) l'alarme sonne parfois et dés qu'on monte un peu en régime pour re descendre ensuite elle s'arrête définitivement

02 déc. 201802 déc. 2018

Oui là le ralenti est potentiellement trop bas à 700t/mn et si le moteur n'est pas neuf, la pression d'huile est tres faible à trop bas régime
Lapoalice :jelaferme:

02 déc. 2018

En fait la pompe à huile, vide, n'amorce pas à bas régime , un coup d'accélérateur arrange l'affaire.

02 déc. 2018

pas de pression d'huile,pas de charge avec l'alternateur donc alarme avant démarrage,moteur en route stop alarme,stop moteur rebelotte alarme tout a fait normal et stop contact plus rien

02 déc. 201816 juin 2020

Circuits Yanmar 3GM30 etc.
Le mien c'est le premier shema avec le grand tableau de bord

02 déc. 201802 déc. 2018

Tu n'as donc pas d'alarme pour l'alternateur.
Saul la pression d'eau ,la température et le sail drive donne une alarme sonore.

02 déc. 2018

Ok bien vu, le voyant d'alternateur est en effet direct au +contact et à l'alternateur, sans passer par le buzzer. C'est bon à savoir qu'en cas de buzzer c'est la température ou la pression, (mis a part la fuite au saildrive s'il y a.)

02 déc. 201802 déc. 2018

J'en conclus que mémé après 3 heures de ralenti, va toujours gueuler quand on l'etouffe.
Donc je crois que c'est une annerie cette histoire pour nos petits et moyens moteurs marins, eau de mer ou liquide de refroidissement c'est pareil. Sauf l'affaire des turbos qui grippaient en cas de coupure alors que le moteur et le turbo tournaient a haut régime, mais c'est autre chose.

02 déc. 201802 déc. 2018

Oui
Perso je ne pense pas à une ânerie....refroidissement indirect le liquide de refroidissement peut encaisser la surchauffe du haut moteur et l'eau continue à circuler comme dans un chauffage central......refroidissement direct, impossible de faire circuler l'eau de mer (moteur arrêter) et l'eau chauffe trop dans le haut moteur et ne permet pas d'évacuer les calories qui vont fatiguées la mécanique.

02 déc. 2018

Je ne pense pas que la convection naturelle dans un circuit LR va etre efficace , meme si effectivement elle existe, si ce n'est pour accelerer un peu le temps de retour du moteur vers la température ambiante à l'arrêt. De plus, la tres faible hauteur du circuit, moins de 30cm, va limiter l'effet de thermosiphon

02 déc. 201802 déc. 2018

Alors si le thermosiphon n'est pas suffisant (ce que je ne sais pas) il vaut mieux dans ce cas faire tourner le moteur quelques minutes au ralenti avant l'arrêt total.
Je n'ai eu que des refroidissement direct et je pratiquais cette méthode.

02 déc. 2018

Et maintenant sur le manuel de mon hors bord : Avant d'arrêter le moteur, laissez-le d'abord refroidir pendant quelques minutes au ralenti ou à faible régime.
Alors je vais continuez comme avant.

02 déc. 201816 juin 2020

Je viens de retrouver le même conseil dans la notice d'utilisation commune des GM
Page 15


Sur un perkins après deux heures à 2800 tours (fort vent de face et volonté d'arriver avant la renverse) j'eteins le moteur dans l'écluse et cinq minutes après l'alarme sonne, je redemarre et laisse tourner au ralenti, tout rentre dans l'ordre, donc sur ce moteur l'alarme pour température peut retentir contact coupé

02 déc. 2018

La fonte conduit lentement la chaleur contrairement à l'alu.
Sur un moteur fonte, il peut y avoir des differences de température entre une partie du moteur et l'autre. De plus la fonte stocke une grande quantité de chaleur.
Dans le cas de nos voiliers, comme le disait Solent plus haut, en rentrant au port à 3 à 5 noeuds, le moteur a le temps de déstocker sa chaleur.

02 déc. 2018

Ainsi que le temps de prendre les bouts pour l’amarrage, notre moteur est redescendu en température !

03 déc. 2018

faire un // entre un moteur terrestre et un moteur marin est une hérésie ..

l'environnement est complétement différent ,
le regime de fonctionnement est régulier et la charge est constante ,en plus généralement on l'utilise au début du couple .

quand on l'arrête il y a des parties chaudes dont les calories vont migrer dans tout le bloc moteur et les échangeurs
passé 60° le calcaire et se sel cristallisent ,soit des les blocs
ou dans les échangeurs ce qui va occasionner une perte d'échange thermique par isolation vis à vis du contact moléculaire eau/metal .

un moteur de véhicule subit des changements de régime
travaille à l'air libre le radiateur ne risque pas d'avoir de la cristallisation saline …

et généralement on n'arrête pas son moteur à 80%de sa puissance permise .

alain

03 déc. 2018

Sur mon 2gm les 3 voyants (alternateur, pression huile et température) sont reliés au buzzer. Donc contact mis et moteur à l’arret ça sonne toujours (alternateur ne débite pas + pression huile nulle).

03 déc. 2018

Aica a vu sur le circuit electrique des yanmar GM que l'alerte d'alternateur est uniquement le voyant rouge, non relié au buzzer, voir plus haut.

phare des Baleines, ile de ré

Phare du monde

  • 4.5 (195)

phare des Baleines, ile de ré

2022